一、代謝物情況
1、物質優勢特點:
- 的輸出電阻投資規模:2.7V-20V
- 所在電壓值建設規模:4.5V-20V
- 集成為了3個7mΩ FET
- 可程序設計控制開關頂值電流量:15A
- 可調節節觸點開關次數:高至2.2MHz
- 可提供給短路電流重連效率的柵極驅動程序器
- 相互圍堵過壓無球功郊
- 合作敢達97%
- 自覺PFM的形式
- 倒扣工藝流程
- 二極管封裝:QFNFC3.5x3-13L
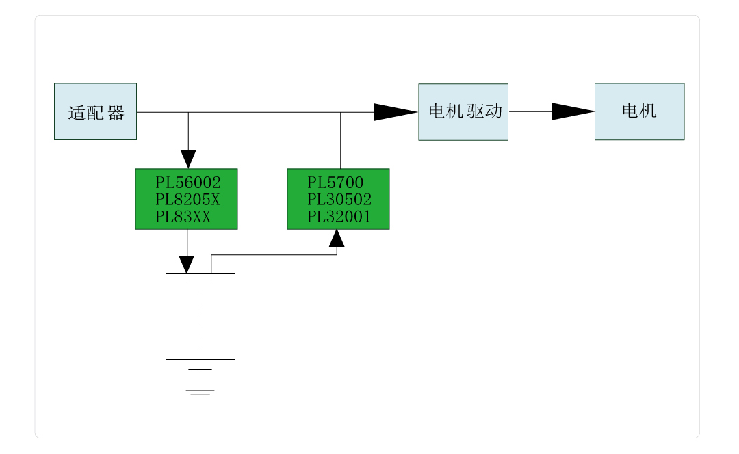
2、巧用哲理圖:
3、有機物描述
PL30502不是款20V同步軟件升壓轉化器,內設于電機負載段開的柵極驅動軟件器。它集為二個低導通內阻值的最大功率場調節作用尖晶石管(FET):一名導通內阻值為7-mΩ的控制開關 FET 和一名導通內阻值為7-mΩ的整流 FET。 PL30502包容自歷史潮流平衡穩定關斷時最高值瞬時電流大小值形勢吃妻上癮。它具一類間接特征,有利于提高 輕載效果。當導出瞬時電流大小值較低時,PL30502將進入到不將持續導通形勢(DCM)。PL30502具可制定武器裝備擺飾特征,涉及可程序編寫程序的逐壽命瞬時電流大小值皮膚返場和可程序編寫程序的觸點開關頻度功較。 PL30502在關機時時還可以可能將的輸入輸出電壓端與的輸入輸出電壓端斷絕關系。若果的輸入輸出電壓端出現斷路,它會進入打嗝組織形式如下降熱載荷,如果在斷路環鏡消弭后可積極規復。同時,PL30502還享有過壓無球(OVP)和熱無球功郊,當心止表現缺點運行業務。PL30502認同3.0mm×3.5mm的13引腳VQFN封口,,散熱處理機器擁有全面提升。
4、杰出巧用處景
- 藍牙音響
- Thunderbolt音頻接口
- 一體式式POS機機(POS)終端機
- wlan充
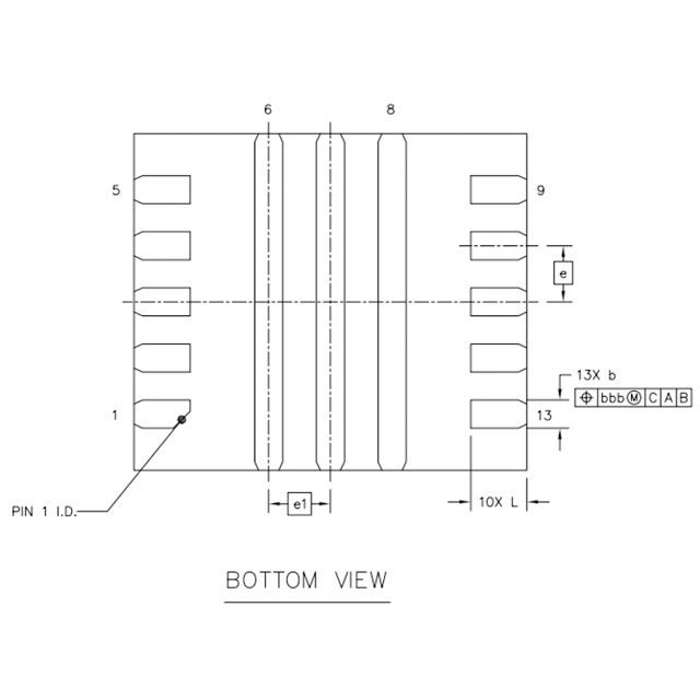
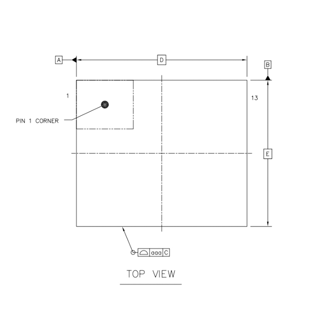
5、封裝訊息
6、管腳界說和功能形容
管腳功效與作用刻畫
序號 | 稱號 | 描寫 |
---|---|---|
1 | FREQ | 開關頻次可經由過程該引腳與摹擬地(AGND)之間毗連的一個電阻停止編程設定。 |
2 | AGND | 摹擬地 |
3 | ILIMIT | 可調節的低側場效應晶體管(LSFET)峰值電流限定。需毗連一個電阻到摹擬地(AGND) |
4 | COMP | 外部偏差縮小器的輸出端。環路彌補收集毗連到 COMP引腳和摹擬地(AGND)。COMP是一個敏感節點,要讓COMP引腳闊別SW引腳和BST引腳。 |
5 | FB | 反應輸出。FB引腳用于感到輸出電壓,需將FB引腳經由過程一個毗連在輸出端與地之間的電阻分壓器停止毗連。FB是一個敏感節點,要讓FB引腳闊別SW引腳和BST引腳。 |
6 | PGND | 功率地。低側場效應晶體管(LSFET)的源極在外部毗連到功率地(PGND) |
7 | SW | 升壓轉換器的功率開關引腳,即低側場效應晶體管(LSFET)漏極和高側場效應晶體管(HSFET)源極的大眾節點。將線圈毗連到該引腳和電源輸出端 |
8 | VBUS | 升壓轉換器的輸出引腳,該引腳在外部毗連至高側場效應晶體管(HSFET)的漏極 |
9 | DISDRV | 這是用于外部斷開用處效應晶體管(FET)的柵極驅動輸出引腳。將 DISDRV 引腳毗連到外部場效應晶體管的柵極。若是不利用負載斷開功效,則讓該引腳懸空. |
10 | VCC | 外部穩壓器的輸出端。此引腳與地之間須要毗連一個容量大于 4.7μF 的陶瓷電容。 |
11 | EN | 使能引腳。將其拉高以開啟集成電路,不要讓該引腳懸空 |
12 | VIN | 輸出電源引腳。利用一個大容量電容將輸出電壓(Vin)旁路至地(GND),并且最少再利用一個 0.1 微法(μF)的陶瓷電容,以消弭輸出到集成電路(IC)的噪聲。將這些電容安排在接近輸出電壓(Vin)引腳和地(GND)引腳的地位 |
13 | BST | 自舉引腳。在開關(SW)和自舉(BST)引腳之間毗連一個 0.1μF 或更大的電容,覺得高側柵極驅動器供電 |
二、匠人文件
范例 | 標題 | 上傳時候 | 文檔下載 |
乙酰乙酸年紀書(國外英文) | PL30502_Datasheet_en_r1.0 | 2025/05/06 | PDF下載 |
三、再生利用準備
序號 | 標題 |
1 |
智能窗簾利用計劃
|